Un 4 cilindri su una Ferrari? Il Cavallino deposita un brevetto innovativo

Novità
26 luglio 2018, 16.33
Leggendo questo titolo molti di voi sicuramente avranno avuto qualche brivido freddo, ma non vi preoccupate, almeno per il momento. Questa premessa per specificare che si tratta “solo” di un brevetto e non vuol dire necessariamente che arriverà sul mercato un 4 cilindri ibrido by Ferrari, ma questo potrebbe rappresentare soltanto una delle due bancate di un motore V8.
Rimane però la certezza dell’ibrido e del suo sviluppo (ecco un video dei test che vengono effettuati a Fiorano), attraverso questo ingegnoso sistema. È del 19 luglio scorso, infatti, la registrazione all’Uspto, United States Patent and Trademark Office del brevetto US 2018/0202353, a opera di Ferrari S.p.A. nel nome di Fabrizio Favaretto, Responsabile delle architetture ibride della casa di Maranello dal 2014, con il nome tecnico “Method to control an electrically-operated turbocharger in a supercharged internal combustion engine”.
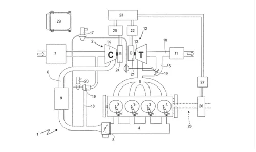
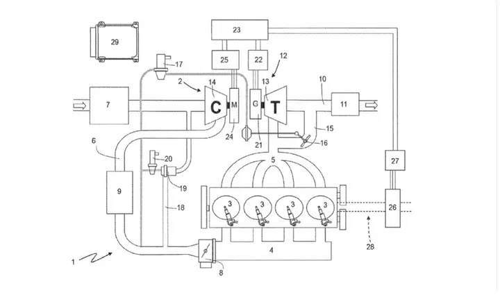
Con il brevetto “Metodo per controllare un turbocompressore azionato elettricamente in un motore sovralimentato a combustione interna”, Ferrari in sostanza punta ad azionare il turbocompressore elettricamente, senza collegamenti fisici tra le componenti. Un compressore e un generatore elettrico meccanicamente indipendenti dalla turbina, inseriti in un condotto di aspirazione per aumentare la pressione dell'aria, .
Brevetto Ferrari
Qualcuno comunque pensa ad un debutto di questa innovativa tecnologia su una nuova entry level Ferrari, magari la Dino, che potrebbe montare questo 4 cilindri ibrido, anche se al momento è troppo presto per qualsiasi supposizione, se non per quelle più fantasiose.
Resta il fatto che ancora una volta il Made in Italy targato Ferrari, si è distinto per l’avanguardia nella tecnica.
Crediti immagine copertina: Frederik Tjellesen
loading

Le Più Lette

Loading